LETOU乐投

行业动态

了解最新公司动态及行业资讯

重金属污染土壤淋洗和重金属浓缩化方法

2019-02-16 01:16:04 337 编辑:admin 来源:本站
   现有的土壤重金属治理费用高,治理周期长,且治理后的污染物很难进行安全的 资源化利用。目前,国内对土壤重金属治理多处于土壤淋洗剂和淋洗方法的研究及实验装置探 索阶段,用于工业化的大规模生产性研究还很少,其中,中国专利申请 CN201310225512.3, 《重金属污染场地修复方法与设备》公开了一种处理重金属污染的土壤修复方法, 该方法通过物理分离和化学萃取的方法将重金属污染物分离出来,且淋洗液可重复使用, 具有一定的土壤处理效果,但是此发明在土壤资源的有效利用、化学试剂的取材、淋洗液使 用环节的数目、土壤的浓缩技术,大规模工业化生产工艺水平的提高以及在成本和经济效 益等环节,仍然存在不足,需要进行改进。
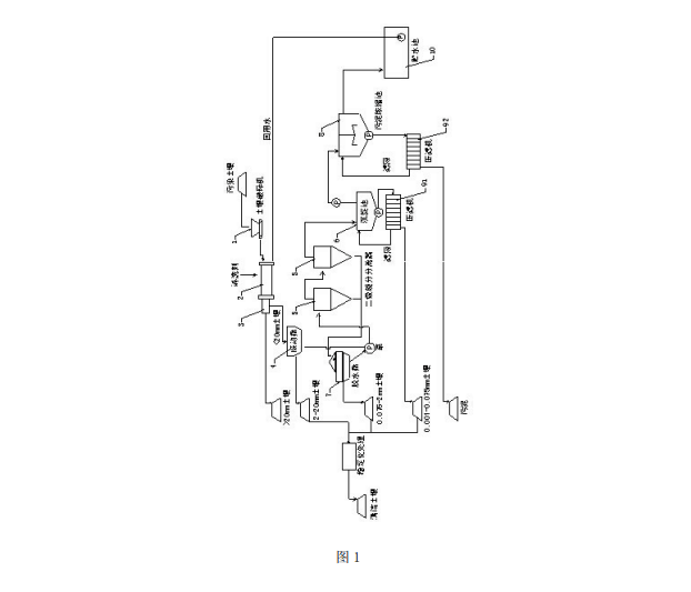
土壤淋洗 

   一种重金属污染土壤淋洗和重金属浓缩化方法,包括:用土壤破碎机进行破碎预处理,用淋洗剂淋洗,用滚筒筛旋转分离出大于20mm的土壤,用振动筛分离出2-20mm的土壤,将小于2mm的土壤泥浆送至二级旋分分离器进行旋转分级并将比重轻的泥浆送入沉淀池而其余送入脱水筛,沉淀池中沉积的土壤送至第一压滤机而将上清液送至污泥浓缩池,脱水筛分离出0.075-2mm的土壤并将其余部分送至二级旋分分离器,污泥浓缩池中加入重金属去除剂、混凝剂和助凝剂进行浓缩。通过上述方式,本发明一种重金属污染土壤淋洗和重金属浓缩化方法及其设备通过淋洗技术和分级筛选可清除污染土壤中的重金属并将其高度浓缩,使之达到安全标准。

30

装备制造经验

立即免费获取土壤修复方案

为用户提供及时、高效、便捷的服务

在线咨询
LETOU乐投环境希望与你携手,共创美好未来...
5