LETOU乐投

行业动态

了解最新公司动态及行业资讯

工业遗弃场地土壤淋洗设备的价值

2019-01-22 01:00:40 312 编辑:admin 来源:本站
      随着我国经济的高速发展和城市化、工业化进程的加快,我国土壤和地下水污染 问题也日益突出,尤其是一些工业企业在生产过程中由于操作或管理不当,导致大量污染 物进入到周围环境中,造成严重的污染,冶金行业是其中重要的一类。废弃的化工污染场地 往往占据着有价值的城市位置,这些场地会被用作农业或商业用途时会造成极大的环境和 健康威胁,因而需要对原工业遗弃场地进行污染土壤修复
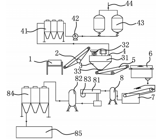
土壤淋洗设备 

      目前针对重金属污染土壤的修复技术主要包括安全填埋法、固化/稳定化和植物 修复技术等,其中安全填埋技术不适用于自然保护区、水源保护区等对环境保护有严格限 制的区域,同时要求填埋场地周边无环境敏感目标且填埋场的容量足够消纳污染土壤。稳 定化/固化技术是将污染物稳定固定减少风险,而非去除;植物修复技术一般只能对某种特 定的重金属具有超累积能力,对污染物较多的土壤则较为困难,另外因为植物吸收污染物 的速度很慢,导致修复时间很长,因此这种技术适用于对土地修复时间没有严格限制的工 程。土壤的异位修复是将土壤由污染位置移出进行全方位的修复;现有的异位修复往往是 直接在土壤淋洗设备、热脱附设备等设备中进行修复,而对于一些含有杂物的土壤,由于其土壤 状况复杂,很难达到较好的修复效果。

30

装备制造经验

立即免费获取土壤修复方案

为用户提供及时、高效、便捷的服务

在线咨询
LETOU乐投环境希望与你携手,共创美好未来...
5